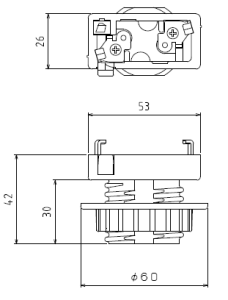
AD付ソケット2型


AD付ソケット2型 AD付ソケット2型 図面
定格6A-250V
適合規格電気用品安全法
外郭材料不飽和ポリエステル (UP)
口金E26
端子仕様
適合電線
取付方法引掛シーリング
外装単位200個
備考締付リング有り(別売り) 品名 AD-2型リング